onsemi NCV1077 High-Voltage Switching Regulators

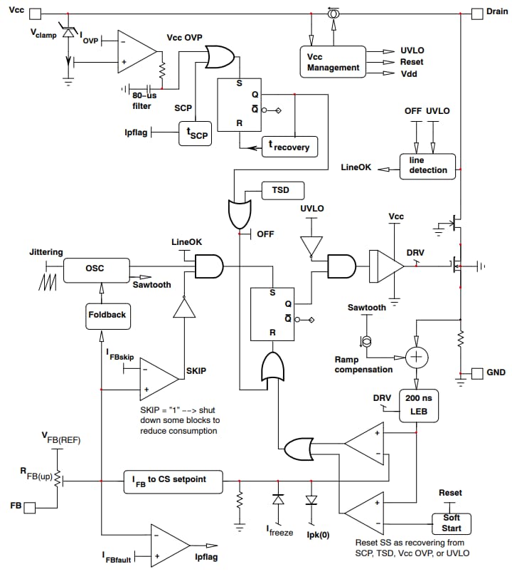
onsemi NCV1077 High-Voltage Switching Regulators integrate a fixed frequency current mode controller with a 670V MOSFET with an RDS(ON) of 4.7Ω. These switching regulators are available in a PDIP-7 or SOT-223 package. The NCV1077 regulators provide a high level of integration, encompassing soft-start, frequency-jittering, short-circuit-protection, skip-cycle-functionality, a maximum peak current set point, ramp-compensation, and Dynamic-Self-Supply (DSS). These switching regulators feature a 300µA no-load power consumption and 800mA peak current.

The NCV1077 regulators find application in EV auxiliary power supplies and are commonly integrated into end products such as onboard chargers and EV traction inverters. These switching regulators are AEC-qualified, ensuring reliability and performance in automotive applications. The NCV1077 regulators are Pb-free, halogen-free/BFR-free, and RoHS-compliant.

Features

  • Integrated 670V MOSFET with RDS(ON) of 4.7Ω
  • Current-mode fixed frequency operation (65kHz/100kHz/130kHz)
  • Skip-cycle operation at low peak current
  • Dynamic Self-Supply (DSS)
  • Auto-recovery output short circuit protection with timer-based detection
  • 300µA no load power consumption
  • 800mA peak current
  • AEC-qualified

Applications

  • EV auxiliary power supply

Simplified Internal Circuit Architecture

onsemi NCV1077 High-Voltage Switching Regulators

Typical Application Circuit

Application Circuit Diagram - onsemi NCV1077 High-Voltage Switching Regulators
Published: 2024-03-14 | Updated: 2024-04-03